Спирачни системи
Пример за спирачна система
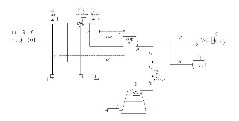
- KE-GP-16“
- a) двустепенно ръчно пневматично товарообръщане

- b) двустепенно ръчно механично товарообръщане

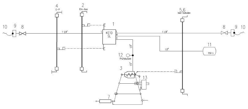
- KE-GP-A-16“
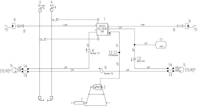
Автоматично безстепенно товарозависимо спиране

Благодарим ви за прочитането на статията! Ако намерихте информацията за полезна, можете да дарите посредством бутоните по-долу:
Donate ☕️ Дарете с PayPalDonate 💳 Дарете с Revolut


